郑州金烨科技发展有限公司
首页
公司
产品
案例
新闻
联系
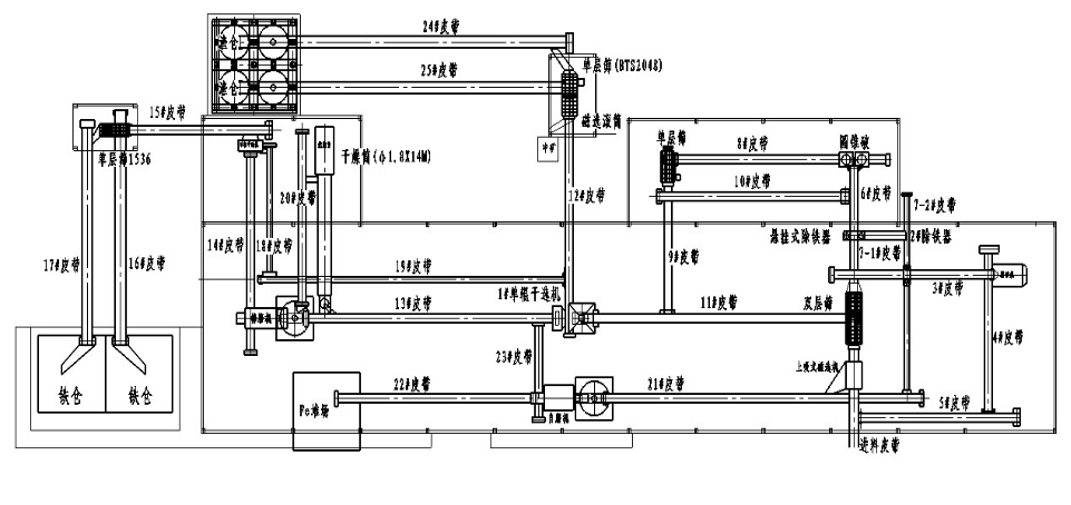
钢渣破碎生产线工艺流程布置图
钢渣破碎生产线工艺流程布置图:
上一篇:
钢渣粉尘性质及除尘方式的选择...
下一篇:
铝矾土焙烧窑除尘方案
分享到
新浪微博
人人网
豆瓣
腾讯微博
QQ空间